一点经验网
首页
美食营养
生活百科
知识问答
生活知识
返回
一点经验网
首页
美食营养
游戏数码
手工爱好
生活知识
生活百科
健康养生
运动户外
职场理财
情感交际
母婴教育
时尚美容
知识问答
更多知识
搜索
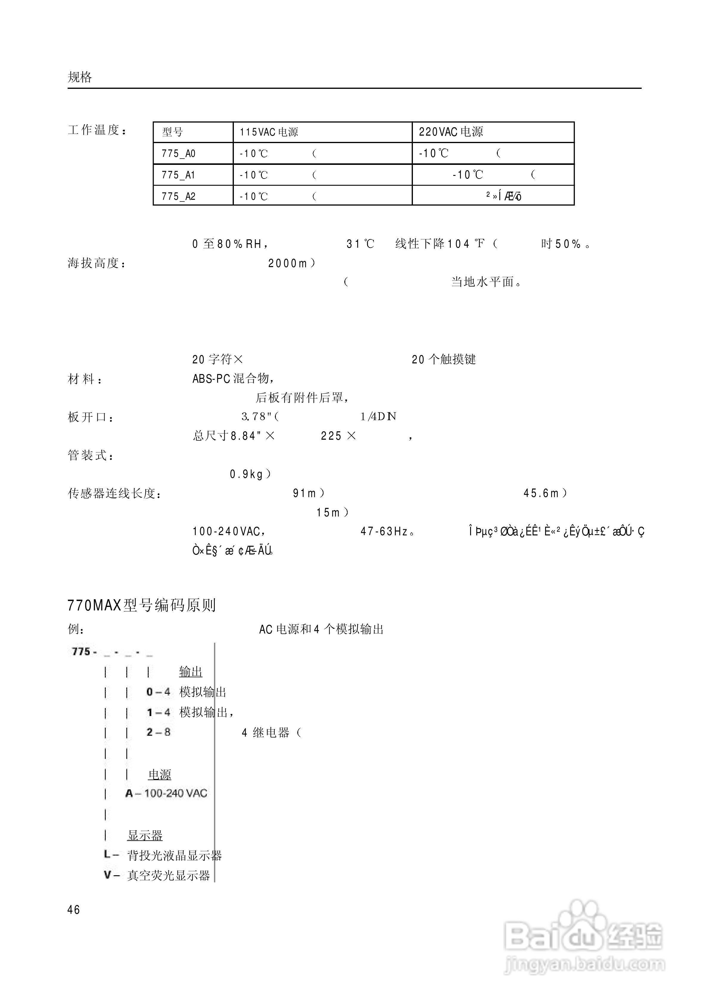
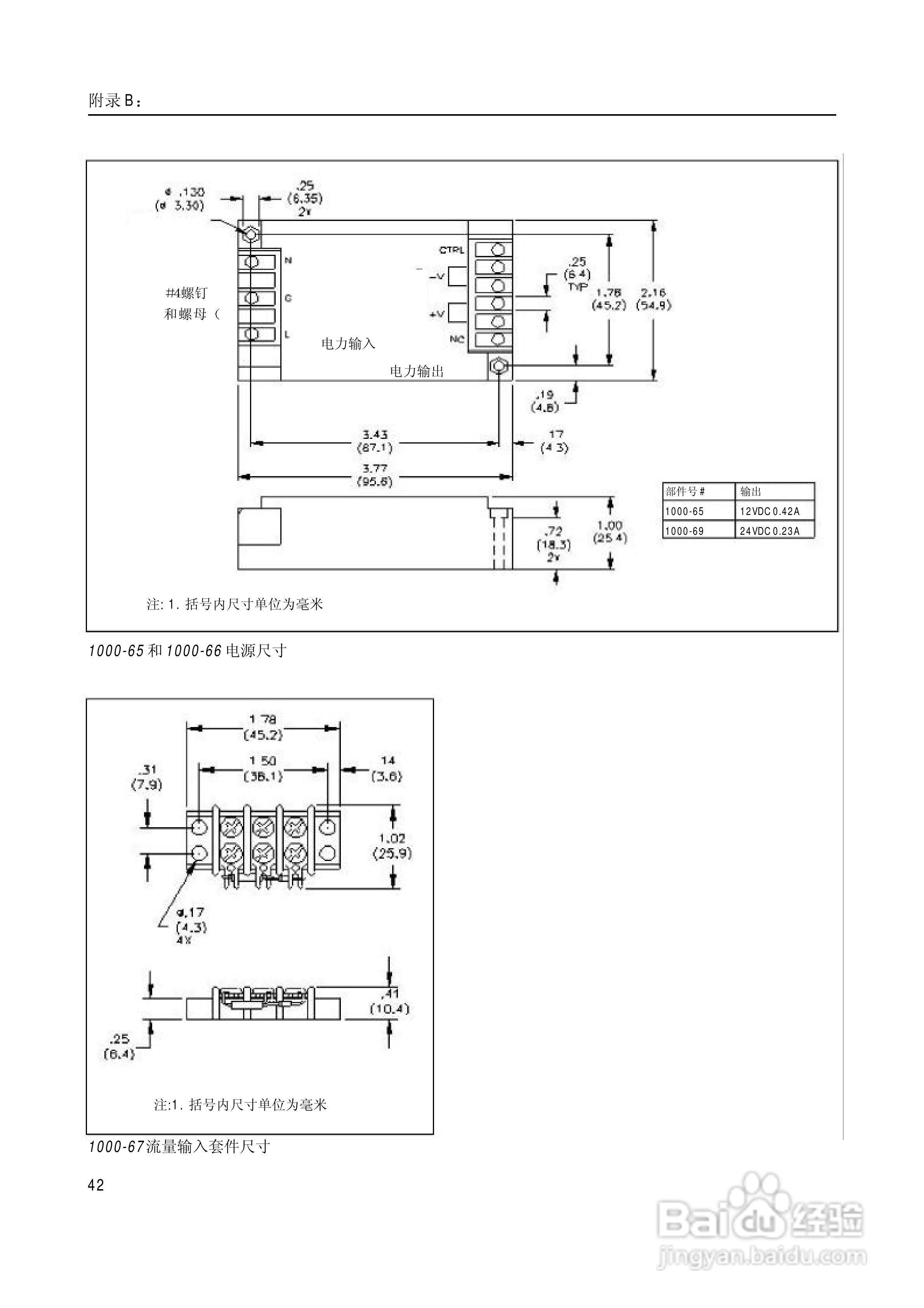
梅特勒-托利多 770MAX多参数分析仪/变送器操作说明:[5]
2026-02-16 00:07:28
本篇为《梅特勒-托利多 770MAX多参数分析仪/变送器操作说明》,主要介绍该产品的使用方法以及常见故障解决方案。
(共篇)
上一篇:
相关推荐
梅特勒-托利多 770MAX多参数分析仪/变送器操作说明:[3]
阅读量:166
梅特勒托利多DELTA320 pH计操作手册:[3]
阅读量:119
梅特勒-托利多 DL32/39卡尔菲休库仑法滴定仪操作手册:[5]
阅读量:182
梅特勒托利多DELTA320 pH计操作手册:[2]
阅读量:39
梅特勒-托利多 DL32/39卡尔菲休库仑法滴定仪操作手册:[6]
阅读量:145
猜你喜欢
旅行箱尺寸怎么算
如何写毕业论文
鮰鱼是什么鱼
如何端正人生态度
生活如此美好
如何解放思想
哀莫大于心死是什么意思
神武孩子怎么养
新鞋子磨脚后跟怎么办
生活大爆炸第二季
猜你喜欢
level是什么意思
gucci是什么牌子
网线的水晶头怎么接
怎么申请吧主
猜猜他是谁的作文怎么写
婚检女性检查什么项目
江苏警官学院怎么样
wink是什么意思
怎么锻炼才能长高
回扣怎么做账